

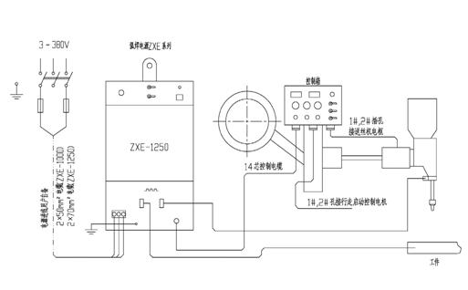
安装接线
参照使用接线图将电源输入端通过保护装置与供电端连接;输出端一端接工件,另一端接配套送丝机构的机头,与焊丝接触;用14芯控制电缆通过航空插头将控制信号输出端与配套的小车或送丝机构控制箱连接。
基本技术参数:
|
项 目 |
ZXE—1000 |
ZXE—1250 |
|
电源电压 |
单相380V,50Hz |
单相380V,50Hz |
|
额定输入容量 |
96KVA
|
120kVA |
|
额定输入电流 |
256A |
320A |
|
电流调节范围 |
200—1000A |
250—1250A |
|
额定负载持续率 |
100% |
100% |
|
空载电压 |
64V |
64V |
|
控制电压 |
~110V |
~110V |
|
绝缘等级 |
H |
H |
|
冷却方式 |
风冷 |
风冷 |